Tech Tip: What to do if a Mercedes E 350 flashes a charging system warning message
Vehicle: 2008 Mercedes Benz E 350 Sedan (211.056), V6-3.5L (272.964)
Mileage:Â 189,005
Problem:Â The E 350 sedan was brought to the shop because a red warning message regarding the charging system was intermittently being displayed in the instrument panel cluster (IPC).
Case Details:Â Scanning the system revealed the two diagnostic trouble codes (DTCs) listed below. The technician also noted that intermittently, there was only 11.6V at the battery while the engine was running.
- 0365, P0620 – Operational fault of component G2 (GENERATOR)
- 1337 – Alternator serial interface
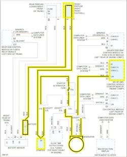
The technician was advised by an ALLDATA Tech-Assist consultant to check the voltage at the main lug of the alternator. If the voltage was 11.6V, the technician should check for a voltage signal input at the ME_SFI (PCM) connector 1, pin 45 (alternator signal to PCM). If pin 45 measures less than 11.6V, the technician needed to check the wire integrity from the ME-SFI connector 1, pin 45 to the alternator pin 1 (LIN bus line). If there was 0V, the technician would need to trace down the open circuit.
During his testing, the technician found that there was 0V at the alternator lug. He traced the wiring to the pre-fuse box (F32) in the passenger’s footwell. Everything seemed to be in good condition and all the connections were tight. Then he checked the battery lead (black wire) to the pre-fuse box. It was loose.
Confirmed Repair: The technician cleaned and tightened the main battery cable to the pre-fuse box. After the repair, the charging system put out 13.9 – 14.5V.
Information provided by ALLDATA
